Environment & Safety Gas Processing/LNG Maintenance & Reliability Petrochemicals Process Control Process Optimization Project Management Refining

September 2025

Special Focus: Refining Technologies

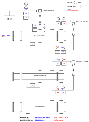
Vacuum distillation unit ejector-condenser interplay

Graham Corp.: Lines, J. R.
This is a preview of our premium content. Thank you for your interest—please log in or subscribe to read the full article.

The Author

Related Articles

From the Archive

Comments

Comments

{{ error }}
{{ comment.name }} • {{ comment.dateCreated | date:'short' }}
{{ comment.text }}